作为常年平均气温30度以上的新加坡,
在来坡之前,小文却被叮嘱了很多遍
一定要带长袖外套!!
因为,新加坡的空调可以让你瞬间回到冬天!
相信各位也深有体会吧!
几乎所有来过新加坡的朋友都会说
空!调!好!足!好!冷!
当你进入任何一个公共场所,一瞬间,就完成由夏到冬的季节更替。如果你刚好需要在这些场所内工作、学习,然后碰巧忘记带上外套,那么结果就是......
广告
有过这样一两次经历后,相信大家不禁要问,为什么新加坡的空调这么冻人呢?

这里小文结合自身经验和知乎网友的分析,给大家总结3个原因。
0 1
着装文化
这首先要提到上世纪欧美的办公穿衣习惯。当时的室内温度是标准的20摄氏度左右。而当时人们不觉得冷的一个原因是穿的厚。

1960年代,办公室男女身着全套西装是基本配置,哪怕在室内也是这个打扮。这一套包含着外套衬衫和内衬的打扮,在阴凉的室内也会捂出一身汗。于是,当时用室内20度的低温来照顾这些办公男女。
广告
接着,随着文化传播交流,西式的办公文化传播到了许多国家,其中就包括新加坡,香港和日本。这些地区几十年来都遵从西方的穿着习惯,即使现在也很难改变。
虽然如今保守的穿衣风格没了,但空调低温的习惯还保留着。

0 2
体感差异
考虑到每人感受到的体感温度不同,温度高低是个很主观的问题。有人怕热有人怕冷,冷可以再添衣服保暖,热却没什么有效手段降温。因此统一将温度调低,每个人根据自己的体感增加衣物,成了最可行的方案。

此外,公共场合低温本身的好处就是能减少人体散发出的异味。越是人流密集处,低温效果越好。
广告
0 3
节能省电
最后一个,也是最让人不可思议的理由。新加坡空调冷是为了省电。
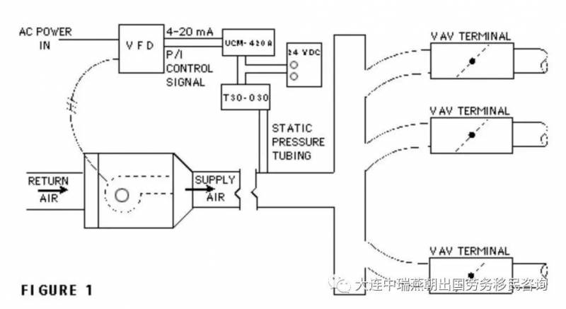
首先,新加坡的中央空调因为成本原因,大多是VAV系统。这是一种在整个大厦内,部署统一冷却和过滤空气的中心,然后根据房间设定的温度大小,送入冷风。想要温度低,冷风送去多些,温度高,冷风送去少。

其次,为了保持室内的换气率,冷风的最低送气量有一个最低值。
再者,从中心送出的冷风有一个固定温度,这个温度等于这个空调的最低温。只有达到这个温度,才能有效调节各房间的温度。这等于房间最高温有了上限,基于新加坡的系统是保持在24-26度。

目前为止,还不能说明为什么节能,为什么冷。所以,这里必须要提到一般VAV系统里包含的加热系统。这个系统会将送入房间的冷风加热,使温度达到设定温度。如果有这个系统,房间最高温的上限将提高到30度。
广告可是,这个关键的加热系统在新加坡是被禁止的,关键原因是为了省电节能。将“加热”的环节去除后,不仅节能,还可省下这块系统的装配费用。

于是,失去加热系统后,为了保证换气率而从中心送到房间的冷风,不经加热,就缓缓送入房间。这就导致新加坡的空调,无论再怎么调高温度,都不会超过上限温度26度。也就导致新加坡的室内空调温度给人感觉很低。

此外,新加坡倡导节能的原因也可以理解,新加坡作为一个岛国,资源匮乏,几乎所有电力都是购买自邻国马来西亚。像新加坡这样位于赤道的热带国家,空调使用率极高,因此去除VAV空调系统中的加热环境,能节省出可观的能源。
广告
如果觉得我的文章对您有用,请随意打赏。你的支持将鼓励我继续创作!