
“在我心中,世界上最冷的地方有两个,
一个是冬天没有暖气的南方室内,
另一个就是新加坡的空调房 。”
作为常年平均气温30度以上的新加坡,
在来坡之后,没想它你是这样的!

“来新加坡后才知道这里是有冬天的。”
“五年前我妈老喊我穿秋裤,自从来了新加坡,我自己就穿上了护膝,因为已经被冻出了老寒腿。”
“新加坡热到没空调真是活不了,但吃顿饭的功夫我就得跑到外面解冻几次。”
一切要从上了被吐槽“在运输生鲜”的新加坡航空开始。
“对新加坡航空最大的感觉就是冷,我披了两张毯子都还在颤抖,空姐看我已经冷到不行之后,很贴心的又给我送上美味冰激凌(微笑)。”

所以,新加坡为什么冷气这么足啊!!!
这里U仔为大家总结了三个原因。
01
着装文化
这首先要提到上世纪欧美的办公穿衣习惯。当时的室内温度是标准的20摄氏度左右。而当时人们不觉得冷的一个原因是穿的厚。

办公室男女身着全套西装是基本配置,哪怕在室内也是这个打扮。这一套包含着外套衬衫和内衬的打扮,在阴凉的室内也会捂出一身汗。于是,当时用室内20度的低温来照顾这些办公男女。

接着,随着文化传播交流,西式的办公文化传播到了许多国家,其中就包括新加坡,香港和日本。这些地区几十年来都遵从西方的穿着习惯,即使现在也很难改变。
虽然如今保守的穿衣风格没了,但空调低温的习惯还保留着。
02
体感差异
考虑到每人感受到的体感温度不同,温度高低是个很主观的问题。有人怕热有人怕冷,冷可以再添衣服保暖,热却没什么有效手段降温。因此统一将温度调低,每个人根据自己的体感增加衣物,成了最可行的方案。
此外,公共场合低温本身的好处就是能减少人体散发出的异味。越是人流密集处,低温效果越好。
03
节能省电
最后一个,也是最让人不可思议的理由。新加坡空调冷是为了省电。一般来说不是温度越低越费电么?
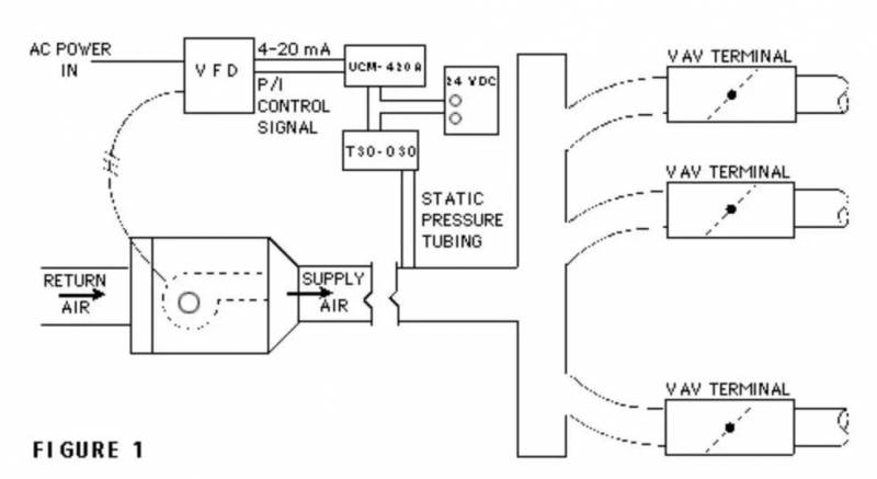
因为新加坡的中央空调现在大多采用VAV系统,即在中央部统一过滤冷却空气,根据各个房间的温度设定调整送风量以改变温度——温度设定高的少送点冷气,温度设定低的就多送点。

但是同时,为了维持室内的换气率,冷空气的送风量是有一个下限的,这就导致一个房间空调设定上总一个上限,大致为24度-26度不等,有时候也会达到24度以下。
根据每个房间温度上限不同,VAV系统的冷空气在送入房间之前会再经历一段加热过程,以保证达到设定温度,但是提倡建筑节能的新加坡在建筑规范中是规定不允许重新加热的。所以空调房的温度永远不会高于上限,当然会冷。
最后这个专业回答,是不是看了好几遍都没GET到究极奥义?没关系,只要记住新加坡空调这么冷是为了省电就对了!
新加坡河游船
乘船一路沿着新加坡的一座座码头延伸,走过了驳船码头、克拉码头、罗伯逊码头,还有滨海湾。一趟游船旅程展示了迥然不同的两座建筑,古色古香的码头建筑和中央商务区的现代摩天大楼。沿河精心翻修的店铺如今成了高雅的用餐场所和娱乐场地,日落之后便会迎来一片生机盎然、热闹非凡的景象。

新加坡观景摩天轮
新加坡的这个摩天轮是全世界最大的摩天轮,它的底座就达到了三层楼高,这个摩天轮的直径有150米,有165米高,每秒的转速是0.2米,在摩天轮上,您能够这座城市的全景,新加坡河、莱佛士坊、滨海湾。摩天轮的“胶囊”座位好像公交车的座位一样,里面有空调,可供最多28个人一起,坐上一圈大致要花30分钟的时间。
夜间动物园
夜幕虽已降临,可对于 1000余种夜行动物而言,崭新的一天才刚刚开始。快来世界首座夜间野生动物园,踏上一段令人心旷神怡的旅程吧!来游览参观公园的 8 大地理分区,您将近距离观看狮子、老虎、貘、鹿等多种动物,尽兴观看动物们在自动环境中觅食和狩猎。

哈芝巷
哈芝巷曾经是一条两旁矗立著战前房屋的空荡街道,保留当年英国殖民地时期的建筑风格。许多年轻人和设计师的到来改变了它,旧巷重生,成为新加坡的时尚宝地。

店主们在柱子画上精致可爱的图像,给这条老巷增添了许多乐趣。从古著到服饰到家居饰品,从独一无二的设计到热情洋溢的风格,你可以到这里尽情淘宝。
小印度 Little India
由于历史原因和之后的移民生活,在新加坡的实龙岗路逐渐形成了印度族群的聚集地,被称之为“小印度”。一进入这条街,浓厚的印度风情扑面而来,各种民族珠宝与器物让人眼花缭乱。值得一提的是在一些节日期间,街上挂满装饰物让人完全忘记自己身处新加坡。


环球影城
用“超级乐园”来形容环球影城真的毫不夸张,无论你和小朋友是喜欢小黄人还是变形金刚,还是欣赏有趣热闹的街头表演,还是体验科幻的3D互动,这里都能满足你对“乐园”的完整定义。
新加坡环球影城拥有多项顶尖独特的游乐设施与景点,包含24个过山车和项目,融汇电影主题的崭新项目及表演,其中包括:芝麻街之意大利面太空战、变形金刚3D对决之终极战斗、史瑞克4-D影院、侏罗纪河流探险等!
滨海湾花园
坐落于市中心的超级花园是新加坡最新的地标,花园花卉会定期变化主题,种类繁多。

花园内有两个植物温室,以钢铁和玻璃为主要结构,最大程度上优化了观景视野,并加强了陆地和海洋之间的联系。温室内培育有22.6万个植物,来自全球各个大洲(南极洲除外),温室穹顶是建筑、环境和园艺文化三者的结合。

美食缤纷多彩
新加坡美食缤纷如同她的文化,丰富缤纷,让人惊喜
不可错过的海南鸡饭,辣椒蟹、胡椒蟹、奶油蟹等,还有叻沙、肉骨茶、沙嗲、椰浆饭、罗惹等等
从松发肉骨茶、星洲老爷、到金珠、328加东叻沙,一起去吃一吃新加坡的美食吧。
肉骨茶
以数种中药熬煮的汤中放入猪排骨,搭配主食,据说有恢复气力、补充精神的效果。肉骨茶的关键即为汤汁,大致分为以胡椒调味或酱油调味两种,清爽无负担的口味很符合亚洲人的口味,而在新加坡要品尝肉骨茶自然要首推老字号松发肉骨茶。

叻沙
是新加坡土生华人的代表性料理,以香辣的咖喱酱、题为的椰奶煮成汤,放入弹牙滑顺的面条,再搭配鲜虾、鸡蛋、鱼板,豆芽等配料,如果喜欢吃辣,也可以另加特有的SAMBAL,体验最地道的吃法,想吃叻沙可以去328加东叻沙尝一尝。

金珠肉粽
这里所售卖的粽子,也是新加坡人口中的肉粽,堪称是本地最好吃的粽子。粽子的表皮是糯米,里面则包裹格式馅料,然后在用芬芳的班兰叶将整个糯米团包起来。土生华人采用的香甜香料和粽子的肉馅和饭团结合得天衣无缝。二楼的土生华人精品屋兼博物馆更是不容错过,在这里可以买到不少特别的新加坡伴手礼。

星洲名厨
新加坡名厨Justin Quek的星洲名厨,擅长将法式高级料理与亚洲饮食创意结合,据说曾连续为李光耀打理寿宴,也曾接待多位领袖名人,有“狮城御厨”的美称。可以一边欣赏江边夜景,一边品尝大厨的创意菜。

新加坡,
一个随时可以去玩的度假胜地,
千万别错过哦!
如果觉得我的文章对您有用,请随意打赏。你的支持将鼓励我继续创作!